上一篇 下一篇 分享链接 返回 返回顶部

**科密门禁主机接线全解析:轻松掌握关键步骤与要点**

发布人:Popular. 发布时间:2025-10-23 10:30 阅读量:212

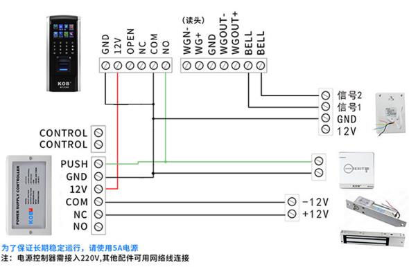
一、科密门禁主机接线图

科密门禁主机接线图

在门禁系统中,科密门禁主机作为重要的组成部分,负责管理和控制门的开关。而为了确保门禁系统能够正常工作,正确的接线方式显得尤为重要。下面我们将详细介绍科密门禁主机的接线图。

科密门禁主机接线图

一、接线准备

科密门禁主机接线图

在开始接线之前,需要准备以下工具和材料:科密门禁主机、各种连接线、线钳、剥线器、万用表等。确保这些工具和材料都已准备齐全,并且符合门禁系统的要求。

二、接线步骤

  1. 电源线连接:首先,将电源线连接到门禁主机的电源接口上。注意电源线的正负极性,确保连接正确。
  2. 信号线连接:将门禁主机与读卡器、电磁锁等设备的信号线连接起来。信号线的连接应遵循门禁系统的要求,确保信号传输的稳定性和准确性。
  3. 输出控制线连接:将门禁主机的输出控制线连接到电磁锁等设备的控制接口上。控制线的连接应符合设备的接线要求,确保门禁主机能够控制设备的开关。
  4. 其他连接:根据需要,可以连接报警装置等其他设备,并确保其连接正确、稳定。

三、接线图详解

在完成以上步骤后,可以参考科密门禁主机的接线图进行确认。接线图通常会以图形化的方式展示各接口的连接方式,方便用户快速了解接线情况。在查看接线图时,应注意以下几点:

  • 确保每个接口的名称和功能都与实际情况相符;
  • 确保连接线的颜色和标识与接线图上的标识一致;
  • 注意区分正负极性、信号传输方向等关键信息。

四、注意事项

在接线过程中,需要注意以下几点:

  • 确保电源线、信号线和控制线的连接正确、牢固;
  • 避免线路过长或过短,影响信号传输的稳定性和可靠性;
  • 注意保护线路和接口,避免损坏或短路等情况的发生;
  • 在完成接线后,应进行测试和调试,确保门禁系统的正常运行。

以上就是关于科密门禁主机接线图的详细介绍。希望能够帮助您更好地了解和掌握门禁系统的接线方法,为保障安全提供可靠的保障。

目录结构
全文